技术资料

二级分类:

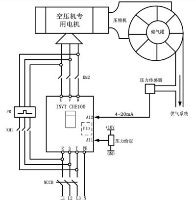
空压机变频器的10个保护作用


       电机在生产使用过程中,往往因为操作不当而导致电机损坏,不仅损失钱,也影响了生产进度。因此,变频器的正确使用对保护电机有着积极的作用。锦悉节能变频器对电机的保护做了如下归纳:
 
1、过电压保护
 
变频器的输出有电压检测功能,变频器能自动调整输出电压,使电机不承受过电压。即使在输出电压调整失效和输出电压超过正常电压的110%时,变频器也会通过停机对电机起到保护作用。
 
2、欠电压保护
 
当电机的电压低于正常电压的90%时,变频器保护停机。
 
3、缺相保护
 
监测输出电压,当输出缺相时,变频器报警,一段时间后变频器通过停机来保护电机。
 
4、欠载保护
 
1)负荷突然变轻拖动系统在运行过程中,负荷突然变轻时,意味着生产机械的工作发生了意外,变频器立即停止工作。
 
2)矢量控制的欠载保护在采用矢量控制方式的情况下,负荷太轻,会影响矢量控制的运算结果,故应进行保护。
 
5、过电流保护
 
当电机的电流超过额定值的150%/3秒钟,或额定电流的200%/10微秒,变频器通过停机来保护电机。


 

6、过载保护
 
变频器监测电机电流,当电机电流超过额定电流的120%/1分钟时,变频器通过停机来保护电机。
 
7、接地保护
 
变频器配有专门的接地保护电路,一般由接地保护互感器和继电器构成,当发生一相或两相接地时,变频器报警。当然如果用户要求,我们也可以设计为接地后立即保护停机。
 
8、压力表断线保护
 
在恒压供水、空压机、湿度控制等有外部PID调节时,当外部压力表出现断线,即可进行自我检测与保护。
 
9、短路保护
 
变频器输出短路后,必然引起过流,在10微秒内变频器通过停机来保护电机。
 
10、失速保护
 
失速保护一般针对同步电机。对于异步电机,加速过程中的失速必然表现为过电流,变频器通过过电流和过负荷保护实现此项保护功能。减速过程中的失速可通过在调试过程中设定安全的减速时间来避免。



上一篇:空压机效益如何发挥到最大

下一篇:空压机保养的配件能不能选择替代品

返回列表